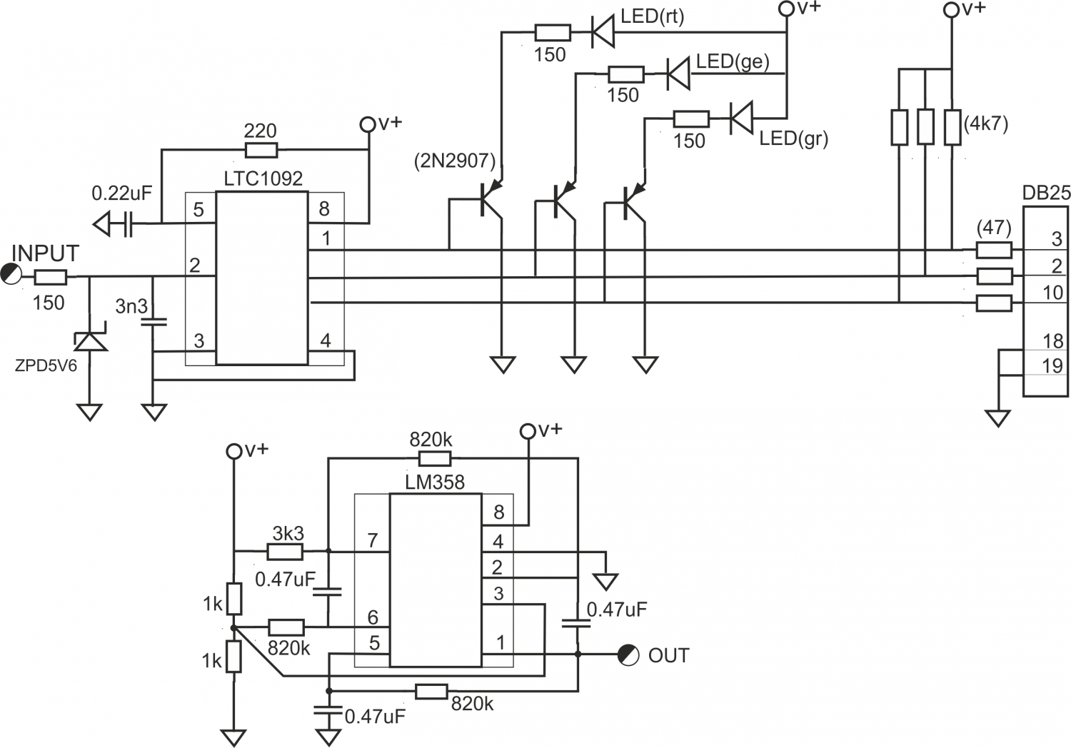
Für einen Laborversuch im 4. Semester Elektrotechnik mit dem Ziel, praktische Erfahrung mit Analog-Digital-Wandlern zu erfahren und die Anwendung einfacher Programmierung in „C“ zu üben, wurde ein einfaches Peripherie-Gerät mit einem A/D-Wandler LTC1092 entworfen, der über ein SPI-Interface oder einfach mit INPUT- und OUTPUT-Befehlen der Leitungen angesteuert werden kann. Dieses wurde über den LPT-Port eines PC angesteuert. Auf der Platine befindet sich weiter ein langsamer Sinusgenerator (~0,7 Hz) als mögliche Signalquelle für Versuche zur Abtastrate und ein Spannungsteiler, der die Mitte des Messbereichs als Spannungswert ausgibt.
Bei dem LTC1092 ist die Versorgung gleichzeitig Referenzspannung. Daher wird mit einem einstellbaren Spannungsregel LM317 die Betriebsspannung auf 5,12V eingestellt, so dass jede Bitstufe des 10-Bit A/D-Wandlers dann 5 mV entspricht. Als Versorgungsspannung kann auch ein einfaches 12V-Steckernetzteil verwendet werden.
Um die programmierten Bit-Aktivitäten erkennen zu können, sind an die 3 Leitungen CS, MISO, MOSI jeweils farbige LED angeschlossen, die bei Aktivität aufleuchten.

Mit einem mit Borland Turbo-C kompilierten Programm wurde das Bitmuster auf den Leitungen pulsweise erzeugt bzw. ausgewertet. Dabei waren bis maximal ca. 40.000 Abtastwerte pro Sekunde erreichbar. Um die Aufgaben des Laborversuches: Ergänzen eines Basisprogramms in „C“ um einen funktionellen Teil mit den Teilaufgaben …. ist nur der PC, diese Interface-Box und ein (Stecker-) Netzteil erforderlich.

Der Eingang des A/D-Wandlers ist gegen Verpolung und Überspannung geschützt. Zwei Mustergeräte sind in mehr als 5 Jahren Labor-Betrieb nicht ausgefallen.
Mit aktuellen Windows-Versionen (Win10, 11) ist der Betrieb dieses Interface an einem PC so nicht mehr möglich, da die Leitungen des Win-PC-Parallelport nicht mehr direkt angesprochen werden können, soweit überhaupt noch vorhanden.
Im Jahr 2017 wurde eine Nachfolgeversion mit gleichem Konzept für den Anschluss an die GPIO-Anschlüsse des Raspberry-Pi entwickelt. Die oben beschriebene Hardware kann an auch jedem anderen Mikrocontroller wie Raspberry Pi, ESP32, Arduino über ausgewählte GPIO-Pins betrieben werden. Je nach System sollte auf die Maximalwerte der GPIO Pegel (3.3V, 5.0V) geachtet werden, um Beschädigungen zu vermeiden.